辰竹安全栅GS8547-EX如何与西门子S7-300 PLC匹配接线?
热门标签:隔离式安全栅 辰竹安全栅GS8547-EX如何与西门子S7-300 PLC匹配接线? 2020-09-23 辰竹安全栅GS8547-EX如何与西门子S7-300 PLC匹配接线? 8098

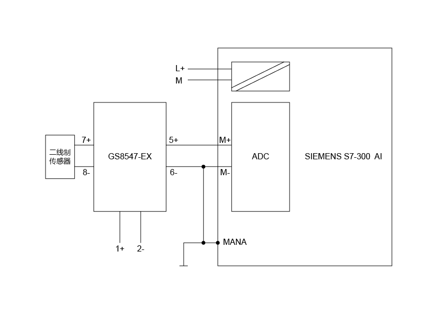
辰竹隔离式安全栅GS8547-EX与西门子S7-300 PLC接线示意图如下:


辰竹安全栅GS8547-EX如何与西门子S7-300 PLC匹配接线?


GS8547-EX输出为有源4-20mA,故此时需要调整S7-300背板为四线制模式,即“C



西门子S7-300 PLC背板接线示意如下:

 

辰竹安全栅GS8547-EX如何与西门子S7-300 PLC匹配接线?

辰竹GS8547-EX产品及接线示意如下:

辰竹安全栅GS8547-EX如何与西门子S7-300 PLC匹配接线?

辰竹安全栅GS8547-EX如何与西门子S7-300 PLC匹配接线?



以上如有疑问或需更多支持,请与辰竹联系:


销售服务:021-64360668  

技术支持:400 881 0780

邮 箱:chenzhu@chenzhu-inst.com




推荐文章栏目:
1
2
3
去对比
清空对比栏
询价单 021-64360668
电话
QQ
QQ
电话
询价单
0
顶部
顶部